There are 5 areas that the outboard slat holding pressure can leak away.
Bypass in 4 slat actuators, Bypass in 1 Slat cotrol Valve.
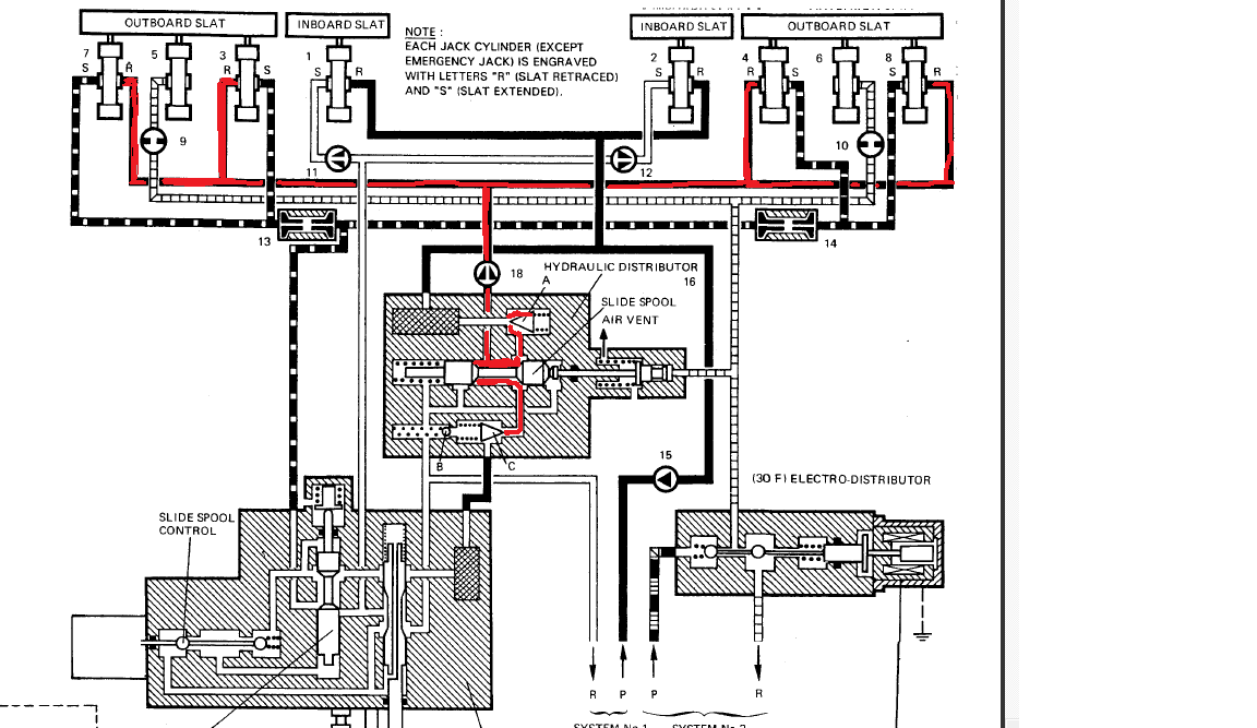
Here is the drawing of the holding pressure.
There are 5 areas that the outboard slat holding pressure can leak away.
Bypass in 4 slat actuators, Bypass in 1 Slat cotrol Valve.
Here is the drawing of the holding pressure.